Strona 1 z 2
Elektrycznie składane lusterka

Napisane:
04 lut 2010, 00:47
przez CptGADget
Witam Kolegów.
Czy może ktoś z Was zetknął się z problemem niedziałającego mechanizmu składania lusterek?
Dokładniej rzecz ujmując - chodzi mi o moduł sterujący silnikiem lusterka.
Niestety dostępna serwisówka pomija ten temat dyskretnym milczeniem - brak jakiegokolwiek opisu i schematu.
Pzdr,
GAD.
Re: Elektrycznie składane lusterka

Napisane:
04 lut 2010, 02:33
przez ka4mil
w moim trooperze tez juz sie nie skladaja, prawdopodobnie przyczyna jest kostka ktora znajduje sie w mechanizmie skladania lusterka. pewnie przepalily sie w niej styki i juz nie przepuszcza dokladnie pradu lub poprostu zasniedzialy, podlaczylem prad bezposrednio do tych silniczkow i sie skladaly ale gdy zlozylem lusterka z powrotem chialem wlaczyc lusterka wlacznikiem w srodku juz nie dzialaly tylko slychac pykanie.
pozdrawiam
Re: Elektrycznie składane lusterka

Napisane:
04 lut 2010, 02:51
przez Nahen/thor_
"pykanie" może być objawem podawania "kierunku" do składania, nie zzwracalem uwagi na włącznik skladania lusterek ale jeżeli nie ma dwóch położeń (tak właśńie mi się zdaje) tylko robi za przełącznik to moze poprowadziłeś przewody w spos w który silniki dostają cały czas napięcie w jedną strone i chcą sie zamykać zamiast raz zamykać raz otwierać?
Re: Elektrycznie składane lusterka

Napisane:
04 lut 2010, 09:20
przez CptGADget
Witam.
Cieszę się, że ktoś jest tym tematem zainteresowany. Może w takim razie ruszę z miejsca z tymi lusterkami.
Sprawa wygląda tak:
-lusterka składane/rozkładane są oczywiście za pomocą silniczka elektrycznego za pośrednictwem przekładni.
-złożenie/rozłożenie lusterka polega na zmianie polaryzacji zasilania na przewodach podłączonych do lusterka (tę funkcję sprawuję przełącznik w panelu między siedzeniami)
-koniec składania/rozkładania jest wykrywany przez tę magiczną kostkę - jest to swoisty wyłącznik nadprądowy.
"Pykanie" u Kolegi jest spowodowane tym, że lusterko zostaje złożone do krańcowej pozycji i silnik kreci dalej co powoduje "przeskakiwanie" elementów przekładni. Jest to objaw prawie normalny, ale w prawidłowo działającym układzie rośnie wówczas prąd i ten maciupeńki przekaźnik powinien odłączyć silniczek od zasilania. Należałoby zainstalować dodatkowy wyłącznik, którym można manualnie po złożeniu lusterka odciąć prąd w obwodzie zasilania silniczka.
Ani to wygodne, ani estetyczne.
Jedynym rozwiązaniem jest naprawienie modułu sterującego.
Dodam jeszcze, że to małe świństwo jest w bardzo ciekawy sposób skonstruowane i przy odrobinie wysiłku naprawa nie powinna stanowić zbyt dużego problemu
Mój post miał na celu wysondowanie, czy ta usterka jest często spotykana, czy tylko mnie "kopnął ten zaszczyt".
Pzdr,
GAD.
Re: Elektrycznie składane lusterka

Napisane:
04 lut 2010, 09:27
przez ka4mil
u mnie tylko pyka ale nic poza tym juz sie nie dzieje. a w jaki sposob mozna naprawic ta kostke?
Re: Elektrycznie składane lusterka

Napisane:
04 lut 2010, 13:57
przez CptGADget
Witam.
Przede wszystkim trzeba ją "wydłubać" i parę rzeczy sprawdzić. W moim układzie uszkodził się jeden element, stosunkowo tani.
Trzeba sprawdzić, czy sprawny jest przekaźnik (raczej mało prawdopodobne, że się uszkodził) i jeszcze 2-3 elementy elektroniczne. Wszystkie elementy potrzebne do naprawy dostępne w sprzedaży wysyłkowej. Jeśli będą problemy - w miarę możliwości pomogę.
Niestety będę dysponował wolnym czasem dopiero w sobotę i wtedy zrobię ilustrowaną zdjęciami instrukcję jak się za to zabrać.
Pzdr,
GAD
PS.
Pyka Ci cały czas, czy podpinałeś przewody bezpośrednio do silniczka? Bo jeśli cały czas, to odepnij złącze lusterka - może się "wyciuchrać" plastikowy element przekładni i wtedy już totalna klapa - trzeba będzie szukać lusterka ze sprawnym mechanizmem. Dopóki mechanizm przekładni jest sprawny - nie ma tragedii.
Po odpięciu złącza niestety stracisz ogrzewanie (można ewentualnie rozebrać kostkę i odpiąć tylko te przewody, które sterują silniczkiem, ale z pamięci nie rzucę kolorami, muszę odwiedzić garaż)
GAD
EDIT
A tak przy okazji: miał ktoś problem z wysuwaniem/chowaniem anteny?
GAD
EDIT
Re: Elektrycznie składane lusterka

Napisane:
04 lut 2010, 17:10
przez ka4mil
mechanizm jest sprawny bo "bawiac sie silniczkiem" bezposrednio dawalem prad i zmienialem +i- mechanizm zamykal i otwieral sie. bede czekal na twoje zdjecia moze cos mi to pomoze.dzieki
Re: Elektrycznie składane lusterka

Napisane:
04 lut 2010, 17:11
przez gumirek
CptGADget napisał(a):A tak przy okazji: miał ktoś problem z wysuwaniem/chowaniem anteny?
U mnie antena wysuwa się ok, jeśli nie ma dodatkowych oporów w postaci lodu. Ale najczęściej nie chowa się do końca i muszę jeszcze raz machnąć włącznikiem, żeby się dosunęła. Nasmarowanie teleskopu z zewnątrz niewiele pomogło. Trzeba będzie chyba to rozebrać i przeczyścić.
Natomiast przewód sterujący jest wyprowadzony również do kostki radia i można bezpośrednio wykorzystać go do automatycznego wysuwania anteny po jego włączeniu.
CptGADget napisał(a):Pyka Ci cały czas, czy podpinałeś przewody bezpośrednio do silniczka?
Kolega ka4mil pisał, że podłączał bezpośrednio i działały, nic mu się zatem nie "wyciuchrało"

A z lusterkami nie mam problemu - składanie i regulacja bez zarzutu. Jedynie prawe składa się minimalnie później.
Re: Elektrycznie składane lusterka

Napisane:
04 lut 2010, 17:18
przez ka4mil
dzieki gumirek za pocieszenie
ale co w takim razie moze z tym byc?
bo z poczatku jak kupilem tropka to raz sie skladaly obydwa a raz jedno
sprawdzona mialem wtyczke ktora wychodzi z auta przed podlaczeniem lusterka i w niej jest wszystko ok?
gdy "bawilem" sie tymi silniczkami to po zlozeniu lusterka spowrotem lusterka skladaly sie przez chwile i znow przestaly
Re: Elektrycznie składane lusterka

Napisane:
04 lut 2010, 17:35
przez gumirek
Skoro taka przypadłość spotkała oba lusterka mniej więcej w tym samym czasie, to nie obstawiałbym układu elektronicznego, który jeśli dobrze rozumiem, jest tak w lewym jak i w prawym lusterku. Dwa jednocześnie raczej by się nie zepsuły. Może spróbuj najpierw wydłubać włącznik od tych lusterek i zewrzeć właściwe przewody. Możesz przed tym sprawdzić omomierzem włącznik - będziesz wiedział które piny są zwierane i czy w ogóle styki nie stawiają zbyt dużego oporu. Od tego bym zaczął bo najłatwiejszy dostęp.
Re: Elektrycznie składane lusterka

Napisane:
04 lut 2010, 17:38
przez ka4mil
chodzi ci o wlacznik w srodku?
to byl sprawdzony nawet inny byl włozonoy i tez nic tylko pykalo
Re: Elektrycznie składane lusterka

Napisane:
04 lut 2010, 17:48
przez gumirek
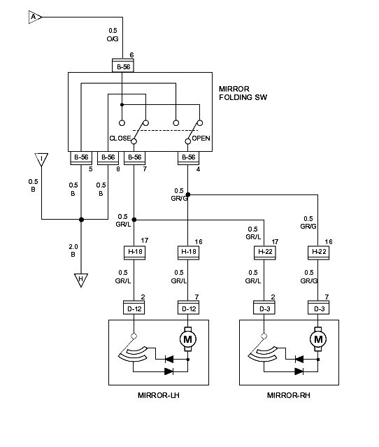
Ok, postaram się sprawdzić schemat to dam znać - jaki to rocznik?
~~~~~~
W załączniku schemat, który zresztą można pobrać ze strony głównej. Niby jest do rocznika 1997, ale na innych obwodach naniesione są różnice dla 1995, dlatego sądzę, że w dużej mierze kolory przewodów i rozwiązania elektryczne będą identyczne.
Re: Elektrycznie składane lusterka

Napisane:
04 lut 2010, 17:56
przez ka4mil
2000r 3.0dohc
a tak przy okazji gdzie mozna dostac jakies kziazki o tym roczniku lub wlasnie schematy
Re: Elektrycznie składane lusterka

Napisane:
04 lut 2010, 18:15
przez gumirek
ka4mil napisał(a):2000r 3.0dohc
Acha, to sprawdź, czy się zgadzają kolory przewodów. Jeśli tak, to podłącz woltomierz w kostce przy lusterku, na przewodach szary/zielony i szary/niebieskii sprawdź napięcie przy włączonym i wyłączonym przycisku.
O dokumentację do tego modelu jest jeszcze łatwiej. Powinna być w dziale download, albo bez problemu ściągniesz z sieci pod nazwą "Isuzu Workshop Manual". Zajmuje ok. 300 MB.
Poniżej schemat z tego manuala:

- PowerMirror2000.gif (10.56 KiB) Przeglądane 19112 razy
Re: Elektrycznie składane lusterka

Napisane:
04 lut 2010, 18:23
przez ka4mil
a jeszcze jakie napiecie powinno pokazac?
dzieki serdeczne za informacje
Re: Elektrycznie składane lusterka

Napisane:
04 lut 2010, 18:23
przez gumirek
Wnioskując ze schematów, nie ma tu żadnego elektronicznego układu nadprądowego. Są jedynie dwie diody, które trzeba sprawdzić multimetrem oraz styki ślizgowe, które mogły po prostu zaśniedzieć i prawdopodobnie wystarczy je wyczyścić.
Re: Elektrycznie składane lusterka

Napisane:
04 lut 2010, 18:25
przez ka4mil
styki slizgowe? chodzi ci o te kostki od lusterka i przy samochodzie ktore sie laczy ze soba
Re: Elektrycznie składane lusterka

Napisane:
04 lut 2010, 18:32
przez gumirek
ka4mil napisał(a):a jeszcze jakie napiecie powinno pokazac?
Takie jak masz na akumulatorze, czyli co najmniej 11V. Jeśli będzie tylko kilka volt, to prawdopodobnie słabe połączenie elektryczne. Jeśli masz wątpliwości, to niczego nie popsujesz włączając w te styki żarówkę 5W. W tym przypadku powinna świecić tak czy siak - niezależnie od położenia włącznika, tylko oczywiście w pozycji kluczyka ACC albo Ignition.
ka4mil napisał(a):styki slizgowe?
To musi być coś sprzężone mechanicznie z silniczkiem lub ruchomymi elementami. Na pewno znajdują się wewnątrz lusterka.
Skoro wykonane przez Ciebie połączenie testowe działało, musiałeś albo wpiąć się w silniczek już za tymi stykami, albo po prostu są one sprawne, a brakuje zasilania. Dlatego sprawdź te przewody żarówką, albo lepiej - multimetrem, bo po znaku wartości napięcia zaobserwujesz zmianę polaryzacji.
Re: Elektrycznie składane lusterka

Napisane:
04 lut 2010, 22:53
przez CptGADget
Witam.
Nie wiem o jakich koledzy piszecie rocznikach (wersjach). W moich lusterkach jest elektroniczny moduł sterujący.
A apropos tych styków ślizgowych - ten schemat to jest powszechnie dostępny, ale niestety - w moim przypadku - kompletnie nieprzydatny.Wynika z niego, że pierwotnie zmiana polaryzacji silniczka (a raczej przerwanie dopływu prądu w krańcowej pozycji) była realizowana przez przełącznik podobny do znajdującego się w silniku wycieraczek (tak jak kolega wcześniej napisał - styki ślizgowe).
Producent nie pofatygował się aby zamieścić szczegółowy opis tego detalu w manualu (a szkoda, bo w wersjach po 2000 to rozwiązanie było stosowane z modyfikacjami do końca produkcji). Na marginesie - nie polecam tej instrukcji serwisowej "na ślepo" ludziom bez choćby skromnej praktyki - masa niedomówień i brak szczegółów, opisy w stylu "nie wkładać dziecka do pralki", algorytmy "dla idiotów", nietechniczne rysunki poglądowe itp.
Wracając do modułu sterującego silniczkiem lusterka - łatwo obecność tegoż stwierdzić po rozebraniu lusterka. Jeżeli przewody wchodzą z kostki konektorowej do takiego małego pudełeczka (z płytką drukowaną) a dopiero stamtąd do silniczka - mamy do czynienia z modułem sterującym. Jeżeli przewody są wprowadzone bezpośrednio do obudowy silnika - przełącznik krańcowy. Szkopuł polega na tym, że w przełączniku krańcowym naprawdę nie ma się co popsuć...
Nieprawdopodobne jest, aby przyczyną niewyłączania silnika w krańcowej pozycji były zaśniedziałe styki.
Jeżeli komuś bardzo zależy - rano mogę podesłać fotki wersji z modułem (tylko jeszcze nie wiem jak sie wrzuca na forum obrazki).
Uwaga!
Lusterko może być jeszcze wyposażone w elektryczną regulację. Proszę nie pomylić tych dwóch rzeczy.
Pzdr,
PS.
Kolego gumirek - kłania się czytanie ze zrozumieniem: napisałem dość wyraźnie i przystępnie, że jeżeli zostawi się podłączone na stałe zasilanie do silniczka lusterka - i mechanizm będzie "pykał" to może dojść do uszkodzenia przekładni (wyciuchrac to moje własne określenie). A tak na marginesie - moje lustereczka padły od ręki i w jednej sekundzie. Przyczyna jest mi znana, ale nie chce teraz w tym temacie wprowadzać zamętu.
GAD.
Re: Elektrycznie składane lusterka

Napisane:
05 lut 2010, 00:31
przez gumirek
CptGADget napisał(a):kłania się czytanie ze zrozumieniem: napisałem dość wyraźnie i przystępnie, że jeżeli zostawi się podłączone na stałe zasilanie do silniczka lusterka
Oprócz tego, co kto napisze ważniejsze dla mnie jest samodzielne myślenie. Mając do dyspozycji schematy, o których była mowa, sprawdziłem, że tam nic w skrajnych pozycjach "pykać" nie może. Jeśli istnieją takie rozbieżności między manualem a rzeczywistością, to zmienia postać rzeczy. Natomiast złośliwość Twojej wypowiedzi pozostawię bez komentarza.
Re: Elektrycznie składane lusterka

Napisane:
05 lut 2010, 01:34
przez ka4mil
CptGADget i gumirek czy dostaliscie wiadomosc na priv odemnie bo jakis mam problem z wyslaniem
dzieki
Re: Elektrycznie składane lusterka

Napisane:
05 lut 2010, 14:31
przez CptGADget
gumirek
"pykanie" nie ma nic wspólnego ze schematem tylko wynika z mechanicznej konstrukcji lusterka.
Moją intencją była pomoc dla ka4mil - szlag mnie mało nie trafił rok temu, kiedy podejmowałem walkę z tym tematem, a pomocy było znikąd. Podawanie odnośników i odsyłanie do literatury (w dodatku niewiele wartej) nie pomoże osobie, która dopiero zaczyna temat rozgryzać. Forum jest chyba po to, żeby się wymieniać doświadczeniami i sobie pomagać. Ponieważ tym problemem się zajmowałem uważam, że mogę pomóc koledze, który również chce mieć działające lusterka, a nie dodatkowy "martwy" przełącznik w aucie. Nie mam w zwyczaju wypisywać rzeczy niesprawdzonych.
A jeżeli chodzi o złośliwość to jak Kali ukraść krowę to jest dobrze. Gorzej jak Kalemu krowę rąbną...
ka4mil
napisałem Ci odpowiedź na priv - jeśli nie dotarło - daj znać.
Re: Elektrycznie składane lusterka

Napisane:
05 lut 2010, 15:25
przez gumirek
CptGADget napisał(a):"pykanie" nie ma nic wspólnego ze schematem
Kolega sam napisał, że w lusterkach o takiej konstrukcji, jak to wynika ze schematu (z wyłącznikiem krańcowym) "nie ma się co popsuć".
CptGADget napisał(a):A jeżeli chodzi o złośliwość to jak Kali ukraść krowę to jest dobrze. Gorzej jak Kalemu krowę rąbną...
Może mi Kolega wytłumaczy jak to się ma do rzeczy, skoro podobnie staram się Koledze ka4mil pomóc w rozwiązaniu problemu?
Re: Elektrycznie składane lusterka

Napisane:
05 lut 2010, 16:52
przez ka4mil
panowie nie ma o co sie klocic. dzieki za podpowiedzi bo wszysko sie liczy
"pykanie" jest tylko wtedy gdy wlaczam przelacznik i nic sie nie dzieje
a prad jest w kostce ktora wychodzi z samochodu
pozdrawiam
Re: Elektrycznie składane lusterka

Napisane:
05 lut 2010, 23:24
przez hassan
to i ja się dołączę do pytania. Mam wersję chyba z tą płytką drukowaną (foto kiepskie bo robione w pośpiechu telefonem):

Lusterka jak się rozkładają to jakby nie do końca, tak że trzeba je popchnąć do pełnego rozłożenia (tak z 5mm, niby nic ale zawsze). Myślałem że to jakieś luzy są, ale po rozebraniu wszystko wydawało się ok. Wygląda więc że silnik za wcześnie dostaje sygnał do wyłączenia. Da się to jakoś poprawić?